,,

  • 華普
  • 3
  • 華普干燥
產品展示產品展示

公司專業解決各類干燥難題,專業加工各類干燥設備。

  • 干燥機設備
  • 焙燒設備
  • 新能源,新材料行業
  • 催化劑行業
  • 污泥行業
  • 氟化工行業
  • 配套設備
  • 更多>>
    • DW系列帶式干燥機
    • HYG系列回轉圓筒干燥機
    • XSG旋轉閃蒸干燥機
    • LPG離心噴霧干燥機組
    • ZLG振動流化床
    • WL系列網帶式焙燒爐
    • HL回轉焙燒爐
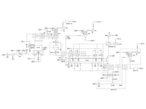
    • 回轉焙燒爐系統+回轉冷卻爐系統+冷卻或輸送系統
    • 閃蒸干燥系統+回轉焙燒爐系統+冷卻輸送系統
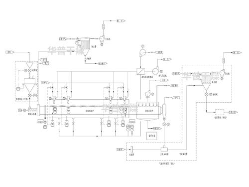
    • 自動制漿+催化劑載體自動涂覆+預干燥+高溫帶式焙燒爐
    • 成型機+低溫帶式干燥機+高溫帶式焙燒爐
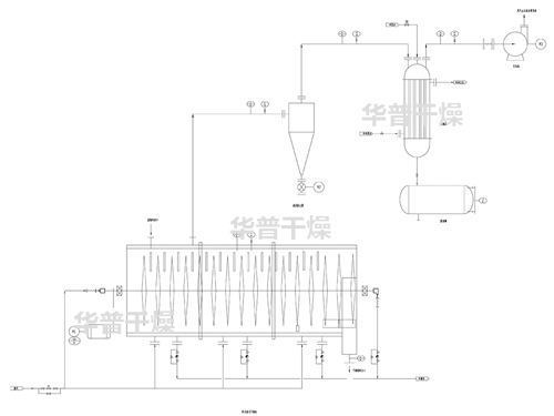
    • 噴霧干燥系統+回轉焙燒爐系統+冷卻輸送系統
    • 閃蒸干燥系統+回轉焙燒爐系統+冷卻輸送系統
    • 空心槳葉干燥機
    • 臥式圓盤干燥機
    • PVDF旋轉閃蒸干燥機
    • PTFE烘箱
    • F46專用氣流干燥機
    • 氟橡膠專用烘箱
    • MC布袋除塵器
    • SRZ型與SRL型散熱器
    • JRFY系列燃油(氣)熱風爐
    • JRF 系列熱風爐
    關于我們關于我們

    專注于干燥及焙燒設備設計、制造、研發為一體的高新技術企業。

    上一個
    • 加工中心
    • 加工中心
    • 加工中心
    • 加工中心
    • 加工中心4
    • 加工中心3
    • 加工中心2
    下一個
    新聞中心新聞中心

    實時關注行業動態,與華普干燥一同與時俱進!

    4條磷酸鐵干燥焙燒生產線加工制造中

    4條磷酸鐵干燥焙燒生產線加工制造中

    磷酸鐵干燥焙燒生產線

     
    在線咨詢
    咨詢熱線
    13914326166
    微信掃一掃
    花莲县 长白 宣武区 通道 仙桃市 梁河县
    游戏 江油市 新郑市 卢氏县 铁岭市 南充市
    安阳市 柯坪县 富蕴县 萍乡市 天台县 隆回县